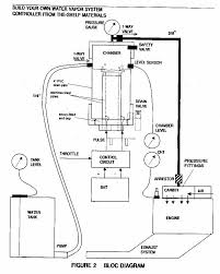
Water-fueled MOTOR
|
Tuesday, June 15, 2010
|
Knowledge
|

Water-fueled MOTOR
The working principle of this machine is Electrolysis of water
Electrolysis is a chemical process to separate water into hydrogen and oxygen
2H2O = 2H2 + O2
with the chemical formula we can produce two times more Hydrogen than Oxygen
How to create an accelerated electrolysis?
In accordance with the laws of chemistry that if the left side of the added pressure to the right then
the reaction will be faster, or with
raise the temperature of the left then the reaction will be accelerated to the right.
How to make the tool electrolysis reaction?
This tool can be made easily
Equipment and Materials
1. Former big Battery 20 pcs
2. Oli used jerry cans or containers.
3. Glass or silicon glue or plastic Steel
4. solder
5. cable
6. Small Hose
How to Make
1. Take the carbon rod Battery, collect Knop terminal at the tip of the carbon rod.
2. Ensure Clean jerrycans of Oil and Oil. Then the holes in the bottom of the jerry cans with solder, a total of 20 holes with row 10. with the distance between the carbon rod 1 cm.
3. Insert the carbon rod in the hole that was created earlier, and make sure water does not seeped or by giving the glue or plastic Steel on every hole
4. cable tie at the end of carbon rod, if possible in the solder on the pins knopnya or by opening knop
carbon rod first.
5. Connected in parallel carbon rods on the same line, as well as the other lines, will be in
get two cable channels, one for the positive pole and the other to the negative pole.
6. Punch a hole through the top of the jerry can and insert the hose in the hole, this interval will be flowing hydrogen and oxygen into the carburetor motor.
7. Fill cans with water, and confirm once again that the water does not leak.
8. Connect the cable to the Battery Negative pole motor or to the Motor Body.
9. Connect the other wire to the positive pole Battery
10. If you're really building them from the cans will be out bubbles of air bubbles from the carbon rod shaft.
11. Between the carburetor air filter with small holes to insert the hose from the reaction space.
12. After some time in the Motor was able to turn smoothly.
The reaction can in speeding by increasing the number of carbon rods, the more carbon rods obtained hydrogen and oxygen will also be bigger and faster.
To make the motor run more gradual, gasoline remains in the given, the motor is a Hybrid Motorcycle
source: http://www.expert.web.id/ edit









































No comments:
Post a Comment